工頻耐壓試驗操作注意事項
發布時間:2017-10-28
瀏覽數:203
1、 試驗人員應做好分工,明確相互間聯系辦法。并有專門人監護現場安全及觀察試品狀態。
2、被試品應先清掃干凈,并保持干燥,以免損壞被試品和試驗帶來的誤差。
3、對于大型試驗,一般都應先進行空升試驗。即不接試品時升壓至試驗電壓,校對各種表計,調整球間隙。
4、升壓速度不能太快,并必須防止突然加壓。例如調壓器不在零位的突然合閘。也不能突然切斷電源,一般應在調壓器降至零位時拉閘。
5、當電壓升至試驗電壓時,開始計時,到1min 后,迅速降壓到1∕3 試驗電壓以下時,才能拉開電源。
6、在升壓或耐壓試驗過程,如發現下列不正常情況時,應立即降壓,切斷電源。停止試驗并查明原因:1)電壓表指針擺動很大;2)發現絕緣燒焦或冒煙;3)被試品內有不正常的聲音。
7、耐壓試驗前后應測量絕緣電阻,檢查絕緣情況。
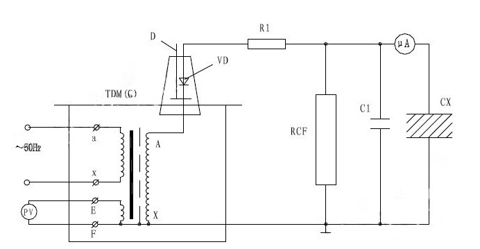
8、試驗變壓器在做被試品的直流耐壓或泄漏試驗時接線原理圖如圖7。
注:此試驗應先抽出短路桿“D”,圖下所示。

圖中:VD–高壓硅堆 R1–限流電阻 C1–高壓濾波電容
RCF–阻容分壓器 CX–被試品 uA–帶保護微安表
泄露試驗中限流電阻R1選擇在額定輸出電壓時,輸出端短路電流不超過高壓硅堆的整流電流。如電壓硅堆的整流電流100mA 時用于60KV 的試驗裝置中,限流電阻按R1=60/0.1=600KΩ選擇。限流電阻還應具有足夠的容量和沿面放電距離。高壓濾流電容C1一般選擇在0.01–0.1uF,當被試品的電容量很大時,C1可省略不用。
上一篇:直流高壓發生器的故障檢查與處理
下一篇:變壓器操作箱操作流程介紹
027-65526006
027-65526007
在線客服